最新文章 |
氮封设计方案
方案一:压力控制设计方案(LPEC)
一、基本原理
在储罐上设置氮封系统,维持罐内气相空间压力在1.2KPa左右,当气相空间压力高于1.4KPa时,氮封阀关闭,停止氮气供应;当气相空间压力低于0.8KPa时,氮封阀开启,开始补充氮气,
保证储罐在正常运行过程中不吸进空气,防止形成爆炸性气体。
储罐氮封系统使用的氮气纯度不宜低于99.96%,氮气压力宜为0.5~0.6MPa。
二、工艺方案
以轻质油内浮顶储罐组成的罐组为例,设计方案如下:
1.内浮顶储罐改造
1)封堵储罐罐壁(顶)的通气口。
2)核算罐顶呼吸阀是否满足设置氮封后的需求。呼吸阀的数量及规格按照《石油化工储运系统罐区设计规范》SH/T 3007-2007确定(见表一)。呼吸量除满足储罐的大、小呼吸外,还应考虑
氮封阀不能关闭时的进气量等因素。
3)在储罐罐顶增加氮气接入口和引压口。为确保压力取值的准确性,两开口之间的距离不宜小于1m。
4)量油孔应加导向管,确保量油作业时不影响氮封压力。
5)储罐罐顶增加紧急泄压人孔接口。
2.工艺流程
1)在每台储罐上设置先导式氮封阀组和限流孔板旁路,正常情况下使用氮封阀组维持罐内气相空间压力在1.2KPa左右,当气相空间压力高于1.4KPa时,氮封阀关闭,停止氮气供应;当气相空
间压力低于0.8KPa时,氮封阀开启,开始补充氮气;当氮封阀需要检修或故障时,使用限流孔板旁路给储罐内补充氮气,压力高于1.5KPa时,通过带阻火器的呼吸阀外排(短时间连续补充
氮气)。
2)当氮封阀事故失灵不能及时关闭,造成罐内压力超过1.5Kpa时,通过带阻火器的呼吸阀外排;当氮封阀事故失灵不能及时开启时,造成罐内压力降低至-0.3Kpa时,通过带阻火器呼吸阀向
罐内补充空气,确保罐内压力不低于储罐的设计压力低限(-0.5Kpa)。
3)为确保设置氮封储罐事故工况下的安全排放,应在储罐上设置紧急泄放阀,紧急泄放阀定压不应高于储罐的设计压力上限(2.0Kpa)。
4)当需要使用限流孔板旁路补充氮气时,流量宜等于油品出罐流量,氮气管道的管径为DN50,氮气的操作压力为0.5MPa。
5)若在相同油品储罐之间设置有气相联通管道,每台储罐出口均应设置阻火器,以防止事故扩大。
6)阻火器应选用安全性能满足要求的产品,且阻力降不应大于0.3KPa。
呼吸阀选用表
储罐公称容量(m3) 呼吸阀数量×公称直径(mm)
1000 1×200
2000 2×150
3000 2×200
4000 2×200
5000 2×250
10000 2×300
20000 3×300
30000 4×300
50000 4×300

方案二:氧含量控制设计方案(SEI)
一、基本原理
在储罐上设置氮封系统,维持罐内气相空间氧气浓度不大于5%,消除爆炸条件。
二、工艺方案
以轻质油内浮顶储罐组成的罐组为例,设计方案如下:
1.内浮顶储罐改造
1)在储罐罐顶透光孔法兰盖处增加开口,用于安装氧气浓度检测器。
2)封堵储罐罐壁的通气口,同时在罐顶增加呼吸阀接口。呼吸阀的数量及规格按照(SH/T 3007-2007)《石油化工储运系统罐区设计规范》确定。
3)在储罐罐顶增加氮气接入口。
4)在储罐罐顶增加气相联通管接口。
2.工艺流程
1)在储罐内安装氧气检测器,实时监测储罐内气相空间氧气浓度,同时将高浓度报警与氮气管道控制阀门联锁。当氧气浓度达到高浓度值时报警,联锁打开氮气阀门,向储罐内补充氮气,
直至检测指标达到设定要求时联锁关闭氮气阀门。补充氮气的流量控制使用限流孔板,流量宜控制在Q=Q1-Q2(Q1-油品出罐流量,Q2-气相连通罐中与油品出罐同时进行的油品进罐流量),
且Q不应小于100m3/h,氮气管道的管径为DN50,氮气的操作压力为0.5Mpa。
氧气浓度监测信号引入控制室,控制室设氧气浓度超标报警仪。
2)同一种油品的多个储罐在生产运行过程中,储罐区域收油作业和付油作业经常同时进行。为节省氮气用量,建议在同种油品储罐之间设置气相联通管道,可以实现多个运行过程中的储罐
进气量和排气量的部分平衡,减少氮气用量和作业时的油气排放量。联通管道的管径为DN150,气体的流通能力为500m3/h。
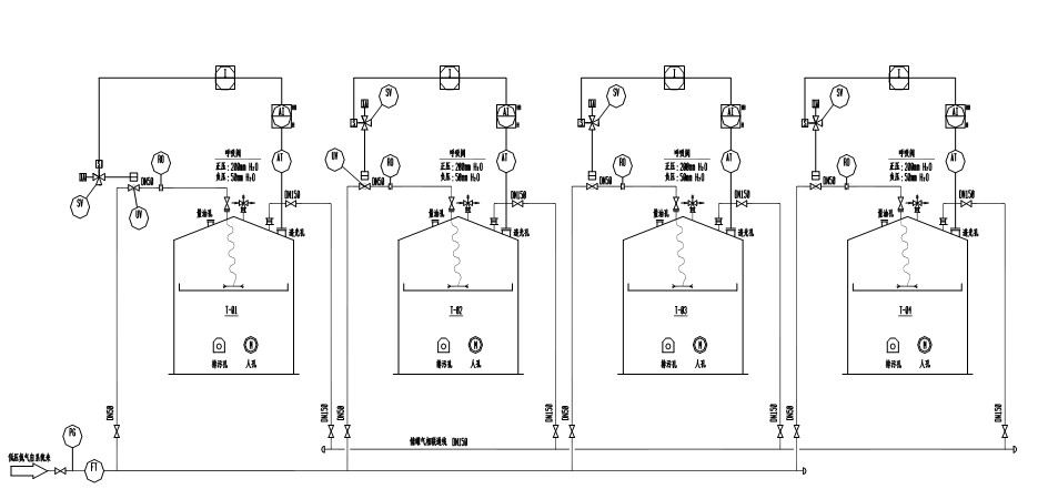
管道及仪表流程图见附图-1。
氧气检测器、切断阀仪表规格书见附表。
3.仪表选型说明
1)氧气气体检测器采用电化学探头。
2)切断阀采用气动切断球阀。
3)氮气补气总管上配置涡街流量计进行氮气流量监测。
4.安装布置方案
1)氧气浓度检测器通过透光孔安装在储罐拱顶与内浮盘之间,为保证不影响储罐内浮盘的正常升降,氧气检测器的安装高度宜为储罐内浮盘之上300mm。
2)罐顶氮气接口的开口方位宜位于罐顶中心部位,氮气管道在罐内部分采用橡胶软管。为保证换气效果良好,氮气橡胶软管出口宜接近浮盘。可在氮气橡胶软管出口连接一个环形不锈钢管,
管壁水平方向上开若干个通气孔,用于向四周喷射氮气。环形不锈钢管应固定安装在浮盘上。
3)储罐之间设置DN150气相联通管道,每个储罐的气相联通管道均应设置管道阻火器,阻火器应选用安全性能满足要求的产品。阻火器应尽量靠近储罐接口安装,每个储罐的气相联通管道均
应设置截断阀。气相联通管道宜在罐顶之间跨接。若罐间距较大,气相联通管道需要设在地面时,应在管道的低点设置排凝管及阀门。
4)在储罐罐顶中心位置安装带阻火器的呼吸阀,呼吸阀的数量及规格推荐如下:
呼吸阀选用表
储罐公称容量(m3) 呼吸阀数量×公称直径(mm)
1000 1×200
2000 2×150
3000 2×200
4000 2×200
5000 2×250
10000 2×300
20000 3×300
30000 4×300
50000 4×300



